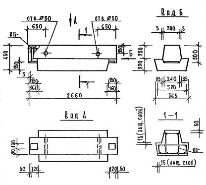
РДП 4.27 ригели

Чертеж изделия:
Характеристики изделия:
ПараметрЗначение
длина2660 мм
ширина565 мм
высота450 мм
масса1180 мм
нормативный документСерия 1.020.1-7

РДП 4.27  Ригели (оснащённые одинаковыми с двух сторон полками, для опоры перекрытия с обеих сторон) Серия 1.020.1-7.