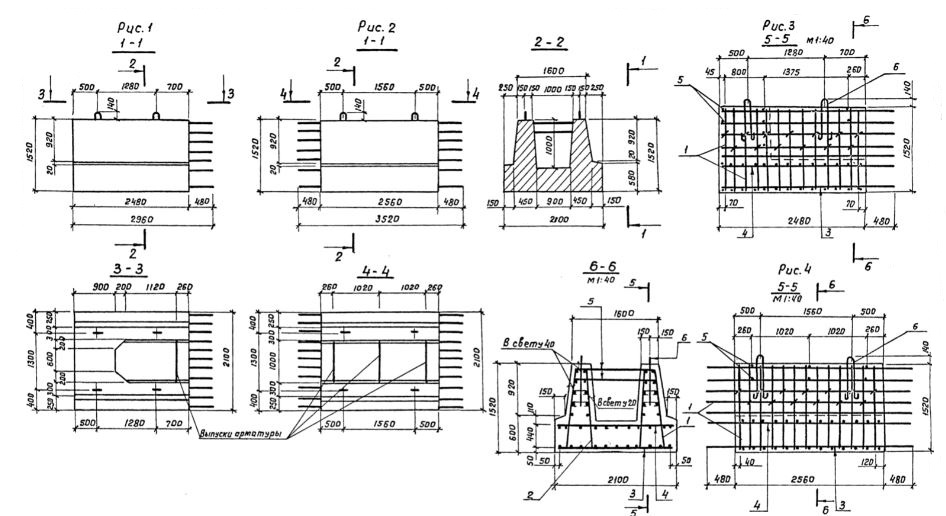
ФП-4

Чертеж изделия:
Характеристики изделия:
ПараметрЗначение
длина3520 мм
ширина2100 мм
высота1520 мм
масса12000 кг
нормативный документСерия 3.503.1-57

ФП-4  Блоки фундамента Серия 3.503.1-57.