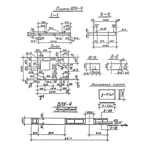
ВПК-4

Чертеж изделия:
Характеристики изделия:
ПараметрЗначение
длина2870 мм
ширина2080 мм
высота220 мм
масса2650 кг
нормативный документСерия 3.903 КЛ-13

ВПК-4 Верхние плиты камеры по Серии 3.903 КЛ-13.