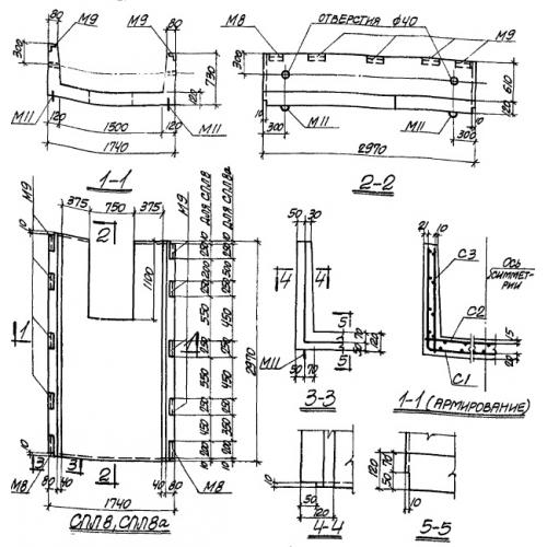
СПЛ 8

Чертеж изделия:
Характеристики изделия:
ПараметрЗначение
длина2970 мм
ширина1740 мм
высота730 мм
вес2200 кг
серияТП 905-7

СПЛ 8 Панели стеновые лоткового типа по проекту ТП 905-7.